Modèles & Marques
GL
Documents
Docs
Annonces
Forum
Connexion
Base documentaire
Retrouvez les magazines dans notre nouvel espace avec visionneuse intégrée :
https://magazines.retrotechnique.org
Document n° 55304
Nombre de fichiers : 1
Placé par : Japa
Mise en ligne : 06/04/2018
201-2.jpg
En lien avec le modèle
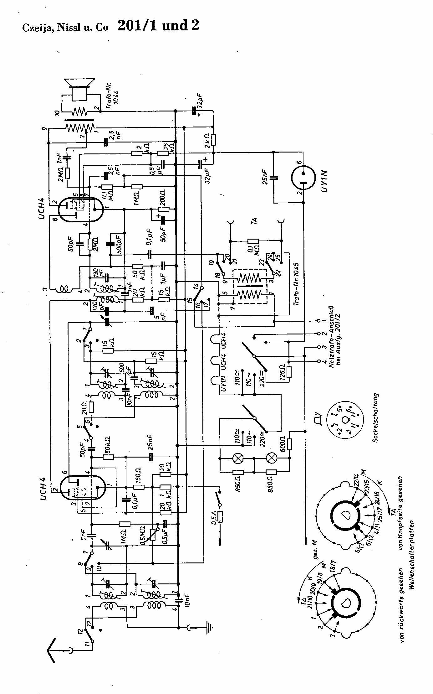
Czeija, Nissl & Co - 201-2
p. 1
Signaler un contenu erroné ou une anomalie