Modèles & Marques
GL
Documents
Docs
Annonces
Forum
Connexion
Base documentaire
Retrouvez les magazines dans notre nouvel espace avec visionneuse intégrée :
https://magazines.retrotechnique.org
Document n° 41193
Nombre de fichiers : 1
Placé par : Jota2
Origine : Trader Service Sheet 379
Mise en ligne : 29/07/2014
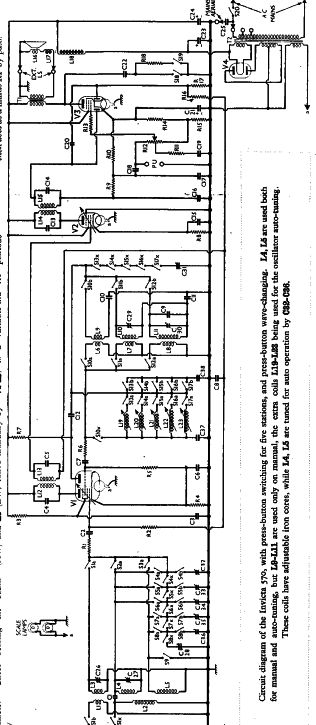
570
Parution : 1939
En lien avec le modèle
Invicta (GB) - 570
p. 1
Signaler un contenu erroné ou une anomalie