Modèles & Marques
GL
Documents
Docs
Annonces
Forum
Connexion
Base documentaire
Retrouvez les magazines dans notre nouvel espace avec visionneuse intégrée :
https://magazines.retrotechnique.org
Documents
->
Schémas, manuels de service
->
Schémas et manuels de service par marque et modèle
Document n° 32762
Nombre de fichiers : 4
Placé par : Aufils Raynal
Origine : Radio plans 1969
Mise en ligne : 16/09/2011
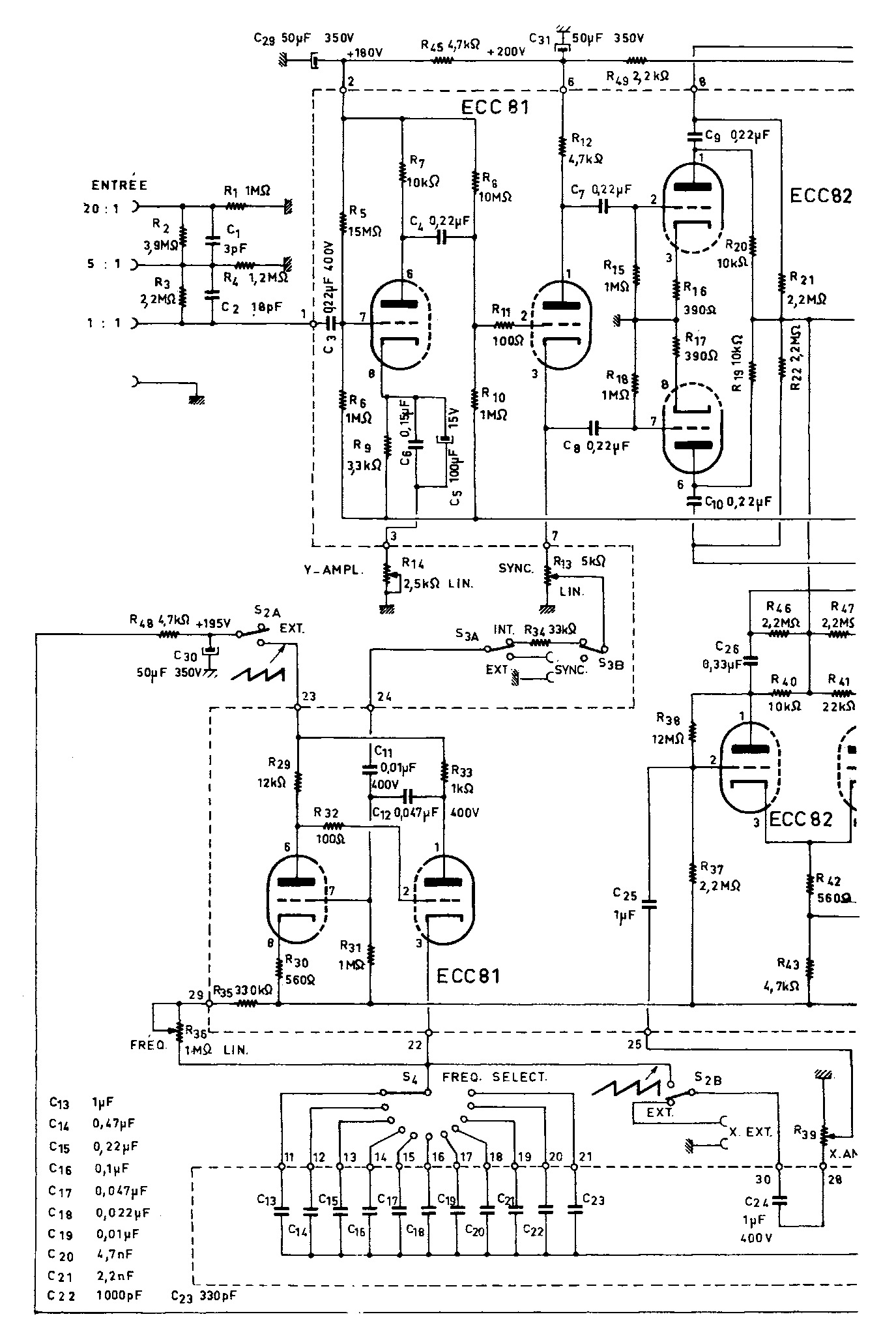
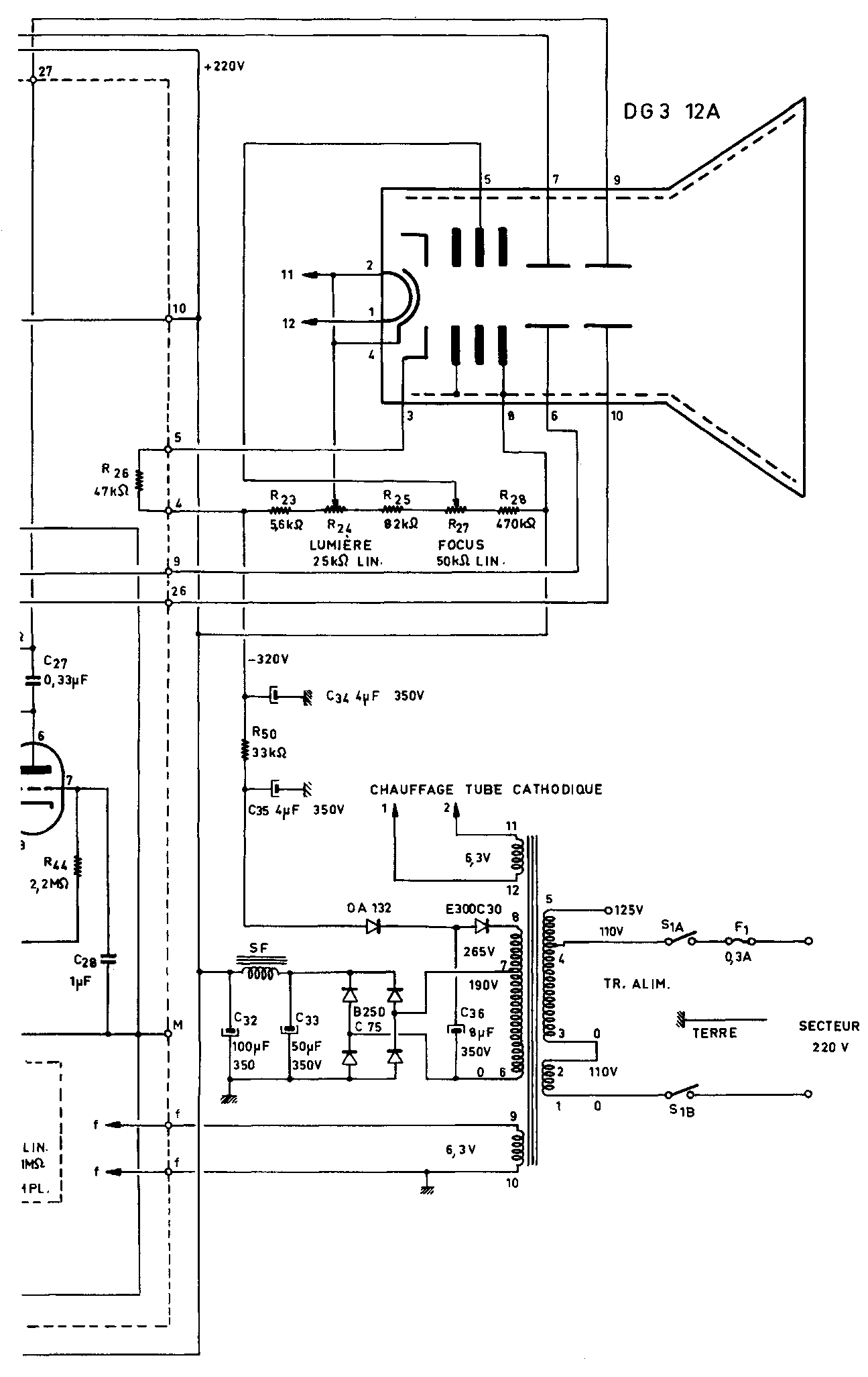
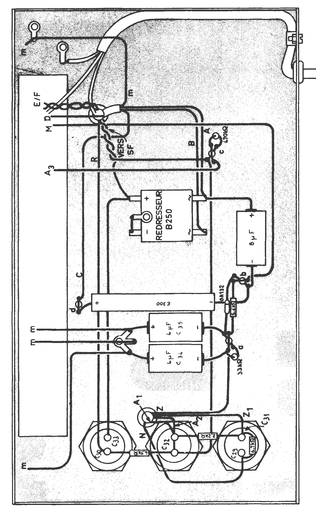
Oscilloscope Oszillette 3
Parution : 1969
En lien avec le modèle
Comptoirs Championnet - Oscilloscope Oszillette 3
p. 1
p. 2
p. 3
p. 4
Signaler un contenu erroné ou une anomalie